產品概述
ZX自吸式泵是上海寶恒泵業根據國外先進技術改進后研制而成的節能泵類產品。具有結構緊湊、操作方便、運行平穩、維護簡單、效率高、壽命長,自吸能力強等特點。本泵管路中不需安裝底閥,工作前只需保證泵體內儲有定量引液即可,既簡化了管路系統,又改善了勞動條件。
適用范圍
1、適用于城市環保、建筑、消防、化工、制藥、染料、印染、釀造、電力、電鍍、造紙、石油、礦山、設備冷卻、油輪卸油等。
2、適用于清水、海水及帶有酸、堿度的化工介質液體和帶有一般糊狀的漿料(介質粘度≤100厘珀、含固量可達30%以下)。
3、裝上搖臂式噴頭,可將水沖到空中后,散成細小雨滴進行噴霧,是農場、苗圃、果園、茶園的良好機具。
4、可和任何型號、規格的壓濾機配套使用,將漿料送給壓濾機進行壓濾的理想配套泵種。
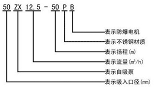
型號意義:

技術參數
流量:3-280m3/h;
揚程:12-80m;
電機功率:1.5-90kw;
轉速:1450、2900r/min;
口徑:32-200mm;
介質溫度:≤80℃;
自吸高度:3.5-4.5m。
注意事項
1:盡量縮短吸入管路的長度,少裝彎頭,有利于提高自吸性能。
2:自吸泵第一次使用時,仍需將泵腔灌滿液體。
3:常規運行3000小時后,需對水泵進行拆檢保養,必要時更換不宜再用的易損件。
4:此泵可定做直聯式,同心度高,穩定性增強,亦更為經濟,不過維修稍嫌麻煩。 |